next up previous
Next: Smithsonian National Air & Up: UW Viking Computer Facility: Previous: Mission Operations Downlink Processing

Real time from Mars to University of Washington

Extracts from:
``Telecommunications and Data Acquisition for the Viking 1975 Mission to Mars:
The Viking Monitor Mission
May 1980 to March 1983
D. J. Mudgway, May 15, 1983
National Aeronautics and Space Administration and Jet Propulsion Laboratory.
Publication 82-107.''

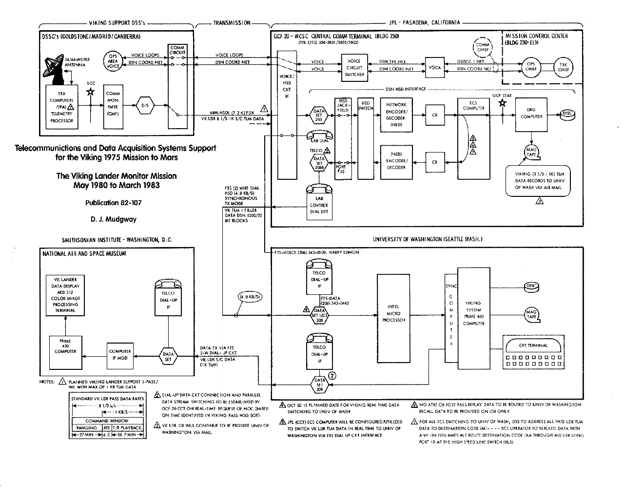
``Early in 1982 Dr. James Tillman of the University of Washington proposed a real-time data link between JPL and the University of Washington (UW) to transfer the VLMM telemetry data directly to UW for processing and display. It was envisaged that these and other supplementary data would eventually be transmitted from UW to the Smithsonian Air and Space Museum in Washington D.C., for display to the general public ... .''

``The planned configuration is shown in the figure ....'' (Clicking on the above figure selects a VERY large file to produce a large, high resolution figure. After viewing it, use the 'Back' button to return to this presentation.) ``In the central communications terminal (CCT) at JPL, the incoming Viking Lander engineering data ( 8-1/3 bits/sec. ), and science data ( 1 k bits/sec. ), were fed to a data set with FTS dial-up capability to a corresponding data set at UW. The data stream was buffered at this point prior to entry into the UW data processor. In addition to the real-time link described above, the Data Records Generator in CCT at JPL continued to record the incoming data to make the IDR for non real-time delivery to UW.''

``By May 1982, the real-time system had been set up, and on May 14 real-time Viking Lander data was transmitted to UW from JPL. The purpose of the transmissions was to test the 4.8-kbits/sec. data-link modifications at JPL, and to test the capability of receiving and decoding data at UW. This was accomplished successfully on interim data processing equipment then available at UW. By October 1982, regular Viking transmissions were taking place using a permanent installation at UW.''


next up previous
Next: Smithsonian National Air & Up: UW Viking Computer Facility: Previous: Mission Operations Downlink Processing
Jim Tillman
2004-08-05